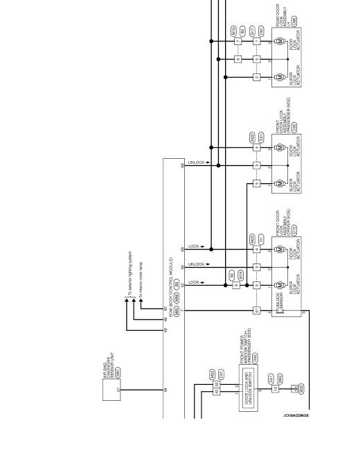
Nissan Juke Service and Repair Manual : Wiring diagram
DOOR & LOCK SYSTEM
Wiring Diagram
For connector terminal arrangements, harness layouts, and alphabets in a
(option abbreviation; if not
described in wiring diagram), refer to GI-12, "Connector Information/Explanation
of Option Abbreviation".



ECU diagnosis information
BCM
List of ECU Reference
...
Basic inspection
...
Other materials:
P173C 2GR incorrect ratio
DTC Logic
DTC DETECTION LOGIC
DTC CONFIRMATION PROCEDURE
CAUTION:
• Be sure to perform “TM-447, "Diagnosis Procedure"” and then perform “DTC
CONFIRMATION PROCEDURE”.
• Never perform "DTC CONFIRMATION PROCEDURE" before the repairs. Doing so may
result in a secondary
ma ...
Precautions on supplemental restraint system
This Supplemental Restraint System (SRS) section contains important information
concerning the following systems:
• Driver and passenger supplemental frontimpact air bag (NISSAN Advanced Air Bag
System)
• Front seat-mounted side-impact supplemental air bag
• Roof-mounted curtain side-impact s ...
Front fog lamp aiming adjustment
Description
PREPARATION BEFORE ADJUSTING
NOTE:
For details, refer to the regulations in your own country.
Before performing aiming adjustment, check the following.
• Adjust the tire pressure to the specification.
• Fill with fuel, engine coolant and each oil.
• Maintain the unloaded vehic ...
